le bar du forum
Re: le bar du forum
J'essaie de nettoyer 2 PCB, d'habitude ça fonctionne très bien avec ma bombe de nettoyant flux soudure KF mais là, sur de grands PCB, ça laisse plein de traces, j'ai essayé avec de l'alcool à bruler mais c'est pas mieux! Je n'ai pas d'alcool isopro, quelqu'un a une méthode qui fonctionne bien ?
- thierryvalk
- Administrateur du site
- Messages : 3805
- Enregistré le : jeu. 9 juil. 2015 20:08
- Localisation : Belgique
Re: le bar du forum
https://www.youtube.com/watch?v=BKoyI-t ... be&t=2m52s
Cela dit, c'est tout de même la base en industriel mais avec un lave-vaisselle. Miele en fait spécialement pour.
Tout dépend du flux, et en effet certains laissent des traces grasses.
L'alcool isopro est en général le plus efficace, mais c'est parfois aussi pas terrible. Le mieux est d'utiliser du flux "no clean" et de ne pas nettoyer.
Cela dit, c'est tout de même la base en industriel mais avec un lave-vaisselle. Miele en fait spécialement pour.
Tout dépend du flux, et en effet certains laissent des traces grasses.
L'alcool isopro est en général le plus efficace, mais c'est parfois aussi pas terrible. Le mieux est d'utiliser du flux "no clean" et de ne pas nettoyer.
Re: le bar du forum
Je vais essayer un peu plus fin!
Bonne remarque sur le flux...je n'avais jamais utilisé celui-là avant ces cartes...il me semble difficile à retirer complètement!
Je vais tenter de trouver de l'alcool isopro alors! Merci.
Re: le bar du forum
Moi j'utilise de l'acétone : c'est mal ?
Sinon, j'ai encore besoin de conseils de gens sérieux. C'est pour du 230v
Je brosse le paysage : je monte un ampli à base de modules mono indépendants, chacun dotés de leur propre transfo. Dans un premier temps je câble 4 modules, à terme il y en aura 6.
Il faut donc 6 liaisons 230VAC pour les primaires. Du coup je prévois de monter les câbles des primaires sur des connecteurs de puissance à pluguer sur un PCB qui amènerait le 230VAC sur 6 embases/logements de connecteurs destinées aux primaires. Le PCB en question comporterait également un DC blocker de ce type, dont j'ai constaté l'efficacité chez moi, où les 230v est dégueulasse et fait ronronner mécaniquement tous les transfos : mes gros 500VA c'était des gros matous, les 160VA reçus pour mes Ucd ronronnent comme des châton...

Le filtrage DC correspond à la tension de seuil des diodes, donc 0,6v x le nombre de pont.
Mes questions :
- quid de l'idée elle-même d'un PCB pour faire circuler le 230v ?
- quel type de connecteurs devrais-je utiliser ? Sur les alim SMPS Hypex ils utilisent du JST B2P3-VH, est-ce que c'est assez sécure mécaniquement ?
https://www.reichelt.com/fr/fr/jst-barr ... 90559.html
Je préférerais ça :
https://www.molex.com/webdocs/datasheet ... EADERS.pdf
https://www.molex.com/molex/products/da ... USINGS.xml
Vous en pensez quoi ?
Sinon, j'ai encore besoin de conseils de gens sérieux. C'est pour du 230v
Je brosse le paysage : je monte un ampli à base de modules mono indépendants, chacun dotés de leur propre transfo. Dans un premier temps je câble 4 modules, à terme il y en aura 6.
Il faut donc 6 liaisons 230VAC pour les primaires. Du coup je prévois de monter les câbles des primaires sur des connecteurs de puissance à pluguer sur un PCB qui amènerait le 230VAC sur 6 embases/logements de connecteurs destinées aux primaires. Le PCB en question comporterait également un DC blocker de ce type, dont j'ai constaté l'efficacité chez moi, où les 230v est dégueulasse et fait ronronner mécaniquement tous les transfos : mes gros 500VA c'était des gros matous, les 160VA reçus pour mes Ucd ronronnent comme des châton...
Le filtrage DC correspond à la tension de seuil des diodes, donc 0,6v x le nombre de pont.
Mes questions :
- quid de l'idée elle-même d'un PCB pour faire circuler le 230v ?
- quel type de connecteurs devrais-je utiliser ? Sur les alim SMPS Hypex ils utilisent du JST B2P3-VH, est-ce que c'est assez sécure mécaniquement ?
https://www.reichelt.com/fr/fr/jst-barr ... 90559.html
Je préférerais ça :
https://www.molex.com/webdocs/datasheet ... EADERS.pdf
https://www.molex.com/molex/products/da ... USINGS.xml
Vous en pensez quoi ?

Re: le bar du forum
Alternative : 6 modules complètement indépendants mais rackables dans le même boitier, avec du coup le primaire câblé directement sur un embase secteur. Et je déporte mon filtre DC dans un bloc alim multiprise, qui serait commander par le petit module de commutation DC que j'avais routé avec l'aide de Thierry il y a qq temps...
D'ailleurs : les pistes et le relais de cette carte sont ils assez bien dimensionnés pour alimenter 6x160VA ?
Bon, désolé ça fait bcp de questions, j'envisage plusieurs solutions, j'aime bien la solution des modules rackables...
D'ailleurs : les pistes et le relais de cette carte sont ils assez bien dimensionnés pour alimenter 6x160VA ?
Bon, désolé ça fait bcp de questions, j'envisage plusieurs solutions, j'aime bien la solution des modules rackables...
- alka
- Administrateur du site
- Messages : 3099
- Enregistré le : mer. 15 juil. 2015 15:18
- Localisation : 92
- Contact :
Re: le bar du forum
pour les transfo; faut faire comme ça. Cela change la vibration en un son plus blop blop



Re: le bar du forum
Et t'es content de toi ?
Tu fais dans le style HCFR, attention
Tu fais dans le style HCFR, attention

- thierryvalk
- Administrateur du site
- Messages : 3805
- Enregistré le : jeu. 9 juil. 2015 20:08
- Localisation : Belgique
Re: le bar du forum
Ohhhh le bel ampli.
Et avec DC Blocker ca ronronnait toujours, les gros transfos c'est lourd et ca fait du bruit ou sans doute il faut y mettre le prix.
Avant que j'oublie, Volt c'est V et pas v ….
J'aime pas trop ces histoires de DC Blocker, on utilise des composants pas prévu pour une utilisation 230V.
Donc, par exemple, interdit de fixer les ponts (s'ils sont métalliques) sur le boitier.
Le PCB c'est mieux. 63V pour les capas c'est beaucoup, par contre un 100nF voir plus, de tension élevée (genre X2) en // me semble nécessaire.
C'est pas 0.6V par pont mais 1.2V car toujours 2 diodes en série.
Niveau connecteur, le JST est courant pour cet usage.
Tes Molex n'ont qu'un pas de 5.7mm étrange comme pas et un peu faible tout en étant suffisant.
Puissance des transfos, c'est un peu comme pour un HP.
Exemple un HP de 160W peut très bien recevoir 500W, il risque de pas apprécier de trop ou pas longtemps mais c'est techniquement possible.
De même tu peux lui envoyer 10W sans problème.
Largeur de piste, c'est selon le courant qui y passe.
Il y a le courant à la mise sous tension dépendant des capas sur les secondaires, faut pas que la piste se transforme en fusible.
Sinon en fonctionnement, la largeur de piste est choisie pour ne pas trop chauffer selon le courant moyen; il existe des abaques.
Une multiprise avec ce genre de montage … c'est franchement pas une bonne idée.
Et avec DC Blocker ca ronronnait toujours, les gros transfos c'est lourd et ca fait du bruit ou sans doute il faut y mettre le prix.
Avant que j'oublie, Volt c'est V et pas v ….
J'aime pas trop ces histoires de DC Blocker, on utilise des composants pas prévu pour une utilisation 230V.
Donc, par exemple, interdit de fixer les ponts (s'ils sont métalliques) sur le boitier.
Le PCB c'est mieux. 63V pour les capas c'est beaucoup, par contre un 100nF voir plus, de tension élevée (genre X2) en // me semble nécessaire.
C'est pas 0.6V par pont mais 1.2V car toujours 2 diodes en série.
Niveau connecteur, le JST est courant pour cet usage.
Tes Molex n'ont qu'un pas de 5.7mm étrange comme pas et un peu faible tout en étant suffisant.
Puissance des transfos, c'est un peu comme pour un HP.
Exemple un HP de 160W peut très bien recevoir 500W, il risque de pas apprécier de trop ou pas longtemps mais c'est techniquement possible.
De même tu peux lui envoyer 10W sans problème.
Largeur de piste, c'est selon le courant qui y passe.
Il y a le courant à la mise sous tension dépendant des capas sur les secondaires, faut pas que la piste se transforme en fusible.
Sinon en fonctionnement, la largeur de piste est choisie pour ne pas trop chauffer selon le courant moyen; il existe des abaques.
Une multiprise avec ce genre de montage … c'est franchement pas une bonne idée.
Re: le bar du forum
Yes,
merci pour cette réponse, je m'attendais à être mis au tapis, je m'en tire pas si mal
Donc va pour un PCB.
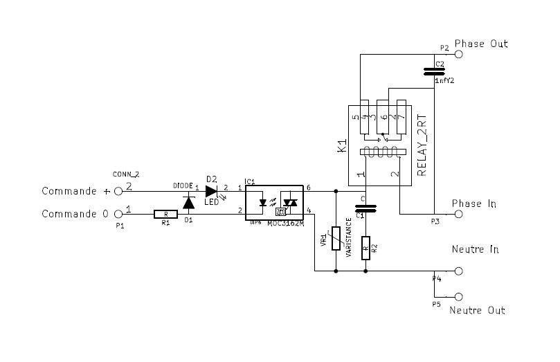
Pour mémoire le schéma et les pistes de la carte trig.
Les pistes de la phase font 9,5mm de large.
Neutre in-->out 6mm
En 35µm malheureusement.
Et le relais de mémoire c'est 16A.
Il y aura un soft start pour calmer le jeu au démarrage, d'ailleurs si vous avez un schéma simple sous le coude ce serait top.Idéalement je devrais rerouter aussi la carte trig sur la même carte mais j'ai la flegme, si la première est suffisante pour encaisser j'aime autant l'utiliser.
Bien noté les recommandations sur la capa X en //.
Merci Thierry
merci pour cette réponse, je m'attendais à être mis au tapis, je m'en tire pas si mal
Donc va pour un PCB.
Pour mémoire le schéma et les pistes de la carte trig.
Les pistes de la phase font 9,5mm de large.
Neutre in-->out 6mm
En 35µm malheureusement.
Et le relais de mémoire c'est 16A.
Il y aura un soft start pour calmer le jeu au démarrage, d'ailleurs si vous avez un schéma simple sous le coude ce serait top.Idéalement je devrais rerouter aussi la carte trig sur la même carte mais j'ai la flegme, si la première est suffisante pour encaisser j'aime autant l'utiliser.
Bien noté les recommandations sur la capa X en //.
Merci Thierry

Re: le bar du forum
@Androuski, si tu pars sur des connecteurs VH : Il me reste des fiches femelles avec les fils pré-montés qui vont dedans 

- thierryvalk
- Administrateur du site
- Messages : 3805
- Enregistré le : jeu. 9 juil. 2015 20:08
- Localisation : Belgique
Re: le bar du forum
Ton soft start est simple, mais :
Le relai ne va pas s'enclencher de manière franche vu que l'on est sur la charge d'une capa, pas trop grave.
Une alim via capa c'est moyen, cela dit ton DC Blocker avec 2 électros c'est encore moins terrible.
Si j'ai bien compris tu va utiliser un trigger pour la mise sous tension.
Tu pourrais pour faire la tempo doubler ce montage, le second opto serait alimenté par la LED qui disparrait, suffit de mettre une capa en // sur cette LED pour réaliser la tempo.
Attention qu'il faut des optos sensibles !
viewtopic.php?p=6535#p6535
Le relai ne va pas s'enclencher de manière franche vu que l'on est sur la charge d'une capa, pas trop grave.
Une alim via capa c'est moyen, cela dit ton DC Blocker avec 2 électros c'est encore moins terrible.
Si j'ai bien compris tu va utiliser un trigger pour la mise sous tension.
Tu pourrais pour faire la tempo doubler ce montage, le second opto serait alimenté par la LED qui disparrait, suffit de mettre une capa en // sur cette LED pour réaliser la tempo.
Attention qu'il faut des optos sensibles !
viewtopic.php?p=6535#p6535
Re: le bar du forum
GoodNoize a écrit :@Androuski, si tu pars sur des connecteurs VH : Il me reste des fiches femelles avec les fils pré-montés qui vont dedans
C'est noté

Re: le bar du forum
thierryvalk a écrit :Une alim via capa c'est moyen, cela dit ton DC Blocker avec 2 électros c'est encore moins terrible.![]()
Je sais c'est une question bête, mais : pourquoi ?
Si j'ai bien compris tu va utiliser un trigger pour la mise sous tension.
Tu pourrais pour faire la tempo doubler ce montage, le second opto serait alimenté par la LED qui disparrait, suffit de mettre une capa en // sur cette LED pour réaliser la tempo.
Attention qu'il faut des optos sensibles !
OK, donc en gros monter deux opto en série, avec un capa qui fait tampon/tempo. Et comme sur la carte trig c'est le secteur qui commande la bobine sur relais utilisé sur le soft start ? Donc en gros il me faut juste un autre opto, une capa un relais et les R tampon ? Un softstart à 6 composants
Par contre quand tu dis capa en // tu veux pas dire en // de la led mais en // du signal trig de commande, donc avec une patte vers le 0V ?
viewtopic.php?p=6535#p6535
M'indique
Vous n’êtes pas autorisé à lire ce forum.

- alka
- Administrateur du site
- Messages : 3099
- Enregistré le : mer. 15 juil. 2015 15:18
- Localisation : 92
- Contact :
Re: le bar du forum
oui ce sujet de débug des cartelettes n'est pas a sa place dans l'administration du forum... j'ai pas trouvé comment le déplacer facilement. Me rappelle plus où ca se passe... 

- thierryvalk
- Administrateur du site
- Messages : 3805
- Enregistré le : jeu. 9 juil. 2015 20:08
- Localisation : Belgique
Re: le bar du forum
Ah oui, je trouvais aussi que ton PDF avait été peu lu.
Voici le bon lien :
viewtopic.php?f=2&t=100&start=144#p6540
Voici le bon lien :
viewtopic.php?f=2&t=100&start=144#p6540
- thierryvalk
- Administrateur du site
- Messages : 3805
- Enregistré le : jeu. 9 juil. 2015 20:08
- Localisation : Belgique
Re: le bar du forum
androuski a écrit :thierryvalk a écrit :Une alim via capa c'est moyen, cela dit ton DC Blocker avec 2 électros c'est encore moins terrible.![]()
Je sais c'est une question bête, mais : pourquoi ?
Par contre quand tu dis capa en // tu veux pas dire en // de la led mais en // du signal trig de commande, donc avec une patte vers le 0V ?
Une capa, même film n'a pas une durée de vie éternelle et dépend de son utilisation.
Le secteur, c'est un beau sinus continu de 230V 50Hz.
Il y a des coupures, des pointes de tension énormes ....
Et une capa électro c'est pas fait pour recevoir une tension inverse. Ok les tensions sont faibles, quoique je présume que le schéma initial avait un seul pont, ton schéma 2 et tu devais surement te demander si tu n'en mettrais pas 3 ou 4.
Petit schéma des optos sur Trigger :
Re: le bar du forum
Ok, pigé pour la capa
Du coup le mieux c'est de tout relocaliser sur un nouveau pcb.
Pour les capas en série sur le 230V, c'est mieux :
- avec des capa électrolytiques NP ?
- avec un autre montage DC blocker qui ne comporte pas de capa ?
Là ce sont deux sources sérieuses, ça ne semble pas leur faire peur : http://sjostromaudio.com/pages/index.ph ... ty?start=2
http://www.lcaudio.com/index.php?page=316
Et oui je pensais mettre trois ponts de diode
Du coup le mieux c'est de tout relocaliser sur un nouveau pcb.
Pour les capas en série sur le 230V, c'est mieux :
- avec des capa électrolytiques NP ?
- avec un autre montage DC blocker qui ne comporte pas de capa ?
Là ce sont deux sources sérieuses, ça ne semble pas leur faire peur : http://sjostromaudio.com/pages/index.ph ... ty?start=2
http://www.lcaudio.com/index.php?page=316
Et oui je pensais mettre trois ponts de diode

Retourner vers « DSPiy général »
Qui est en ligne
Utilisateurs parcourant ce forum : Aucun utilisateur enregistré et 8 invités